Skocz do zawartości

Rekomendowane odpowiedzi

A moze mi ktos jeszcze powiedzieć zasade działania tego grzybka kiedy i jak powinien się ruszać. Emulator nie działa każdemu a ja bym kupił używany egr za 50zł i go zaślepił.

 

Dla mnie ważne zeby sterownik nie wywalał błedu tak jak teraz. No i zeby silnik w końcu równo pracował

 

I pytanie co do budowy emulatora.

http://zapodaj.net/825166ad754e5.jpg.html

Lewy rezystor 1K do czego ma podłączenie?

Rezystor BC238 ma 3 nóżki i co do czego podłączyć?

 

Koszt zrobienia śmieszny ale pytanie czy ten schemat będzie działał? Może są jeszcze inne, troszkę o tym poczytałem i mogą być problemy. Ktoś w tym się zagłębił?

Edytowane przez SoJeR

 

Gość marti82

No widzisz miałem rację:) czułem że EGR będziesz miał do wymiany to że go zaślepiłeś to nic EGR musi być sam w sobie sprawny musi klepać! jeśli nie działa praca silnika nie będzie równa, check się będzie palił a i nie wiem czy przy okazji spalanie się nie zwiększa!?, kup używkę tylko w dobrym stanie! przeczyść i zaślep tak jak wcześniej! i zobaczysz że auto zacznie pracować normalnie nię będzie telepać, silnik będzie pracować równo ale ten EGR musisz wymienić, na nic się zda czyszczenie i zaślepianie niesprawnego EGR-a. Musi być sprawny i już bo dane z EGR są przekazywane do kompa a ten steruję wszystkim i dobiera opdowiednie wartości mieszanki paliwo-powietrze, jak nie ma informacji z EGRa no to widzisz jak pracuję i mimo że go wyczyściłeś i zaślepiłeś to nic to nie dało Zawór musi być Sprawny technicznie tak więc się nie zastanawiaj bo nie ma nad czym tylko załatw sprawnego EGR-a i pogarnij wreszcie ten temat i ciesz się sprawną pracą silnika! :spoko:

 

Edit żeby nie zaśmiecać :rolleyes:

 

sam nie wiem czemu napakowałem tyle tych wykrzykników :rotfl:

Edytowane przez marti82

 

Przyjacielu tyle to już wcześniej napisałeś :D Ciekawe czemu z wykrzyknikami piszesz :)

 

Mnie interesuje teraz jak porusza sie grzybek egr'a i budowa emulatora

 

No to mamy zabawe.

 

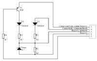
Chce go zbudować według tego

 

9914478200_1337152370_thumb.jpg

 

I pytanie co do budowy emulatora.

Lewy rezystor 1K do czego ma podłączenie?

Rezystor BC238 ma 3 nóżki i co do czego podłączyć?

 

Jak ogarnąć te schemat? Wiem ze był już taki temat na forum jak i w google coś jest tez, ale ja potrzebuje osobnej rady. Ma to prawo działać? A moze ma ktos pewny i sprawny układ?

 

A może ten będzie działał?

3593978800_1337154280.jpg

 

Jeszcze jeden

4898189900_1337155139_thumb.jpg

 

Gość mapetopel

Lewy rezystor 1k jest podłączony razem ze wejściem B do jednego potencjału. Daruj sobie samodzielny montaż jeżeli nie masz praktyki. Jeszcze nie dawno na allegro można kupić gotowy emulator.

Edytowane przez mapetopel

 

Szkoda wydawać mi 70zł + wysyłka 10zł na emulator jak mozna go zrobić za 5zł... Troche w tym tez umiem lutować itd gorzej już z odczytaniem schematu. Ale jakoś też to ogarnąłem. Nie dostałem w moim mieście materiałów na niego. Wiec lipa.

 

Dzisiaj byłem na szrocie koleś dał mi na sprawdzenie EGR'a no i co ciekawe EGR jego chodził po podłączeniu mojego mój tez zaczął chodzić. Przedtem nie działał. Z jego egr silnik też ciężko odpalił i nierówno pracował.

No dobra dzisiaj wracam z roboty i ku moim oczom znowu wywalił check. Po sprawdzeniu błąd 43 i 47. No mnie szlak jasny już trafia z tym ECO badziewiem. Co tym razem?

 

43 Obwód recyrkulacji spalin

47 Przekaźnik pompy powietrza lub obwód, niskie napięcie (Bosch Motronic, Simtec)

 

No dobra teraz co to jest ten przekaźnik pompy powietrza 0.o?

 

Zauważyłem ze kapie mi z wtrysku też jak silnik jest na jałowym. I wtrysk nieraz przyspiesza i głośno pracuje.

Edytowane przez SoJeR

 

Gość marti82

Przyjacielu sprawdź sonde lambda!,w jakim jest stanie i czy jest sprawna, masz tam przepływomierz? jak masz to też sprawdź przepływomierz! a jak nie masz przepływki to sprawdź czujnik halla, sprawdź również kopułkę i palec! w kopułce lubi zbierać się nalot który trzeba wyczyścić, w opel vectra miałem taki przypadek że palił się check i silnik nie pracował równo, egr został wyczyszczony! był sprawny ale nie było wielkiego postępu, sprawdziłem sonde lambda! nadawała się do śmietnika! cała czarna okopcona! chyba od nowości nie wymieniana zatem wymieniłem na używaną którą miałem pod reką akurat, wyczyściłem kopułkę i palec i auto z miejsca zaczeło pracować równo tak jak powinno być :wesoly: check się już nie zapalał a do tego spalanie się zmniejszyło i ustabilizowało na normalnym poziomie spalania :rolleyes:

 

Sonda to nie jest. Bo problem z rozruchem jest i na zimnym i na cieplym. Nieraz odpali dobrze a czasem trzeba krecic. Ja mam silnik x12sz czyli z cewka... Cewka byla zmieniana 2x na inna kable tez. Co do lambdy to jak wiemy pracuje ona jak osiągnie dana temp. Co do rozruchu rano odpali dobrze pojade do pracy samochod odstanie z 1h nawet krocej i juz jest problem. A czasami jest dobrze. Taki o mi moja Corsa robi psikus. Aha i przepływomierza nie ma... U mnie spalanie w trasie to jakies 5l/100 miasto troche wiecej. Ale byly momenty co i brala 12l/100 w trasie. Problem mi sie zaczal jak jechalem w trase i byly ulewy. Wtedy auto stracilo moc i przerywalo

 

Gość marti82

Wiem że Sonda nie ma pływu na rozruch i nie jest brana pod uwage pdczas rozruchu dopiero jak osiągnie odpowiednią temperaturę na rozgrzanym już motorze, ale sprawdzić zawsze warto mimo wszystko, cewek nie brałem narazie pod uwagę ale nie wiem jak u ciebie z instalacją? może przewody też podlegają wymianie? mogły się poutleniać zaśnieżeć itp, myślę że to sprawdzałeś no ale gdybam a nieraz z gdybanie można trafić wspólnymi wnioskami w cel tak:), sprawdź czujnik halla bo ten to właśnie odpowiedzialny jest za to że jak motor jest rozgrzany to nie chce odpalać!, sprawdź tą kopułkę i palec i ewentualnie wyczyść, jakim fejsem się wpinałeś? i za pomocą jakiego softa dokonałeś diagnostyki? pytam z czystej ciekawości?

 

marti82 ja nie mam czujnika halla tylko czujnik położenia walu korbowego i nie mam kopułki tylko cewke :) Pisalem ze kable tez były zmieniane. Świece również.

 

Czekam na sensowna odpowiedz na to

Dzisiaj byłem na szrocie koleś dał mi na sprawdzenie EGR'a no i co ciekawe EGR jego chodził po podłączeniu mojego mój tez zaczął chodzić. Przedtem nie działał. Z jego egr silnik też ciężko odpalił i nierówno pracował.

No dobra dzisiaj wracam z roboty i ku moim oczom znowu wywalił check. Po sprawdzeniu błąd 43 i 47. No mnie szlak jasny już trafia z tym ECO badziewiem. Co tym razem?

 

43 Obwód recyrkulacji spalin

47 Przekaźnik pompy powietrza lub obwód, niskie napięcie (Bosch Motronic, Simtec)

 

No dobra teraz co to jest ten przekaźnik pompy powietrza 0.o?

 

Zauważyłem ze kapie mi z wtrysku też jak silnik jest na jałowym. I wtrysk nieraz przyspiesza i głośno pracuje.

Dołącz do dyskusji

Możesz dodać zawartość już teraz a zarejestrować się później. Jeśli posiadasz już konto, zaloguj się aby dodać zawartość za jego pomocą.

Gość
Dodaj odpowiedź do tematu...

×   Wklejono zawartość z formatowaniem.   Usuń formatowanie

  Dozwolonych jest tylko 75 emoji.

×   Odnośnik został automatycznie osadzony.   Przywróć wyświetlanie jako odnośnik

×   Przywrócono poprzednią zawartość.   Wyczyść edytor

×   Nie możesz bezpośrednio wkleić grafiki. Dodaj lub załącz grafiki z adresu URL.

×
×
  • Dodaj nową pozycję...

Powiadomienie o plikach cookie

Umieściliśmy na Twoim urządzeniu pliki cookie, aby pomóc Ci usprawnić przeglądanie strony. Możesz dostosować ustawienia plików cookie, w przeciwnym wypadku zakładamy, że wyrażasz na to zgodę. Polityka prywatności